发表于:2013/5/28 19:49:36
#40楼
回复 #39楼 gc666
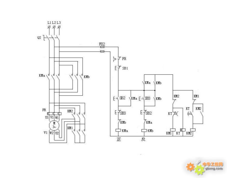
控制电路有问题,首先无论按下哪一个起动(正/反转按钮),会出现抢电现象,正转如先抢到就会先正转,反转如先抢到就会先反转,这样就达不到所需要效果,假如我先要反转或者正转先起动(即不论什么情况想要正反转都不是太理想),而且如果KM1或者KM2任何一个发生烧溶现象,按例外的一个起动按钮这时就会发生短路现象,要使电路正常简单的还需要串接对方的起动常闭按钮触点(即正/反转按钮常闭点),把KM3常闭点起消改为直接连接就好了。








