发表于:2014/3/26 15:12:16
#0楼
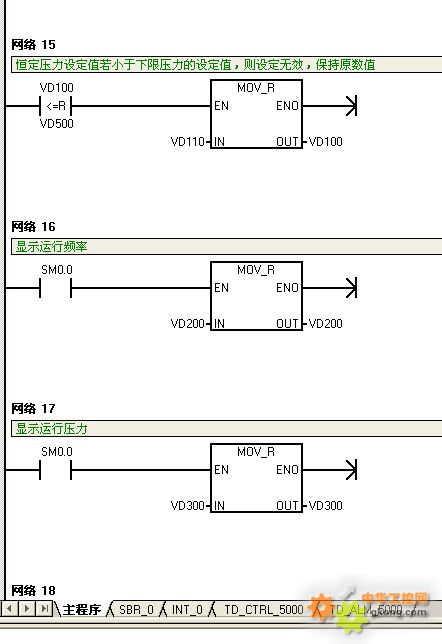
学习S7-200编程。在TD上用上下箭头输入数据。如何对输入的数据取值范围进行限制,如将其限制在最大不超过A,最小不低于B,此时再按上下键不起作用。














