发表于:2015/8/29 17:25:35
#0楼
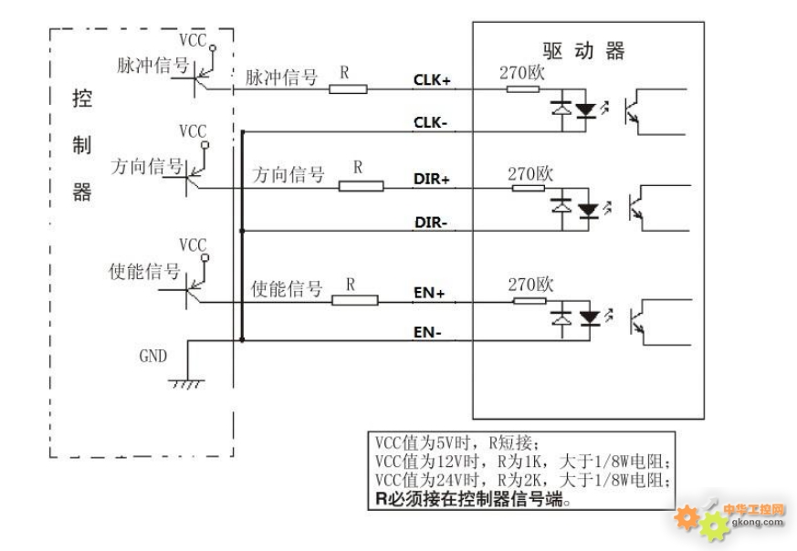
这是西门子s7200与步进电机驱动的接线图。s7200。共阴极接法。CP+,DIR+分别为脉冲输入和方向输入。只能采用5伏电源。我采用24伏供电。需串一个2K的电阻进去。而此图是s7200的Q0.0和Q0.2输出端与公共端地并一个2K电阻。我感觉这并不能将Q0.0的电位拉低至驱动板所需的5v。我觉得电阻应该串在24伏与CP+和DIR+之间。
不走寻常路。









