返回工控网首页
|
| 添加到收藏夹
中国自动化学会专家咨询工作委员会指定宣传媒体
免费注册
广告服务
|
客服中心
您现在所在的是:
串口通信
工控论坛首页
→
串口通信
→ 浏览主题:
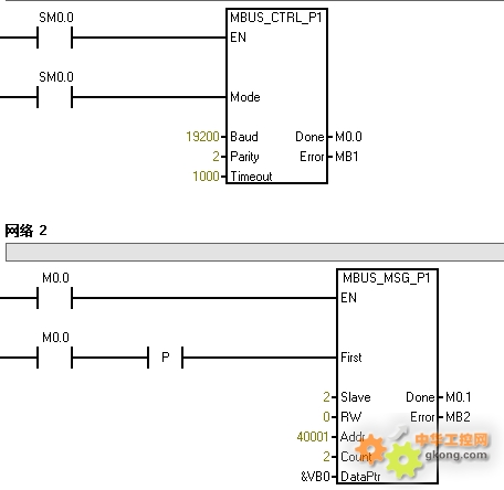
有关传感器使用RS-485串口通信,主站正常,从站一直是显示error代码6-modbus正忙于其他请求????希望高人指点一下??
回帖:
5
个,阅读:
1906
次
[上一页]
[1]
[下一页]
* 帖子主题:
有关传感器使用RS-485串口通信,主站正常,从站一直是显示error代码6-modbus正忙于其他请求????希望高人指点一下??
收藏
分享到
711
1033894241
文章数:
10
年度积分:
50
历史总积分:
711
作者的所有帖子(10)
注册时间:
2014/8/18
发站内信
发表于:2014/10/31 19:53:16
#0楼
【方案】
华北工控ARM主板EMB-3532,助推公交站牌智能化升级
只看该作者
|
赞
[0]
|
踩
[0]
|
引用
|
回复
|
编辑
|
推荐
|
举报
|
结帖
|
管理
12434
jiaonpeng
文章数:
6041
年度积分:
50
历史总积分:
12434
作者的所有帖子(6041)
注册时间:
2011/9/30
发站内信
发表于:2014/11/1 9:08:36
#1楼
先把第6个程序段除掉,或者看第6个从站的运行状态。
【方案】
图尔克使用智能I/O解决方案监测压纸机
只看该作者
|
赞
[0]
|
踩
[0]
|
引用
|
回复
|
编辑
|
推荐
|
举报
|
管理
29118
产品体验中心会员
guanyumou
版主
文章数:
10719
年度积分:
199
历史总积分:
29118
作者的所有帖子(10719)
注册时间:
2008/7/13
发站内信
2018论坛优秀版主
2018春节活动(三)
2017论坛优秀版主
2017国庆活动(二)
2017春节活动(三)
发表于:2014/11/1 10:18:52
#2楼
以下是引用
1033894241
在
2014/10/31 19:53:16
的发言:
轮询没有做好吧,估计有两个网络MSG同时运行了!
基于各种组态软件\触摸屏\PLC\单片机\变频器Modbus TCP\RTU\ASCII通信编程服务,需要请直接
联系!腾讯扣扣149034219
【方案】
Vilant智能厂内物流:守好门 管好物
只看该作者
|
赞
[0]
|
踩
[0]
|
引用
|
回复
|
编辑
|
推荐
|
举报
|
管理
711
1033894241
文章数:
10
年度积分:
50
历史总积分:
711
作者的所有帖子(10)
注册时间:
2014/8/18
发站内信
发表于:2014/11/2 15:51:07
#3楼
您说的轮询是什么意思?我是新手,不太理解你的意思,现在我把程序下载到PLC后,无法读取传感器的数据,而且显示的错误代码6-modbus正忙于其他请求??
【方案】
FA技术 | 关于MR-J4系列伺服系统,三菱电机资深工程师写了一篇技术贴
只看该作者
|
赞
[0]
|
踩
[0]
|
引用
|
回复
|
编辑
|
推荐
|
举报
|
管理
711
1033894241
文章数:
10
年度积分:
50
历史总积分:
711
作者的所有帖子(10)
注册时间:
2014/8/18
发站内信
发表于:2014/11/2 15:52:31
#4楼
回复 #1楼 jiaonpeng
我这只有一个从站,这个错误代码就是这个从站的 标志位 error的标志 错误代码 6-modbus正忙于其他请求??
【方案】
华北工控:嵌入式计算机在医院智能床位监测系统中的应用
只看该作者
|
赞
[0]
|
踩
[0]
|
引用
|
回复
|
编辑
|
推荐
|
举报
|
管理
29118
产品体验中心会员
guanyumou
版主
文章数:
10719
年度积分:
199
历史总积分:
29118
作者的所有帖子(10719)
注册时间:
2008/7/13
发站内信
2018论坛优秀版主
2018春节活动(三)
2017论坛优秀版主
2017国庆活动(二)
2017春节活动(三)
发表于:2014/11/3 8:53:33
#5楼
以下是引用
1033894241
在
2014/10/31 19:53:16
的发言:
用别的触点来触发MSG试试!或者联系我QQ149034219
基于各种组态软件\触摸屏\PLC\单片机\变频器Modbus TCP\RTU\ASCII通信编程服务,需要请直接
联系!腾讯扣扣149034219
【方案】
FLIR Systems的ThermoVision™ A40红外热像仪堪称固体废料槽中防火和火灾探测的首选工具
只看该作者
|
赞
[0]
|
踩
[0]
|
引用
|
回复
|
编辑
|
推荐
|
举报
|
管理
工控学堂推荐视频:
PLC学习视频
变频器学习视频
西门子学习视频
三菱学习视频
更多学习视频>>
•
[视频课程]电工进阶电气工程师的一百种可能
•
[视频课程]你还不会电机正反转电路吗
•
[视频课程]三节课掌握星三角程序编写
•
[视频课程]电工如何快速入门PLC
•
[视频课程]十年老电工实操系列之从小白到超越中级
•
[视频课程]低压电工考证实操教程之电机控制接线实操
•
[视频课程]应用中的电动机控制与保护元器件选择
•
[视频课程]老司机带你玩转电工仪器仪表
•
[视频课程]电工操作证实操--科目二
62.4004