发表于:2013/5/10 16:23:47
#0楼
一、 引言
异步电动机是电力、化工等生产企业最主要的动力设备。作为高能耗设备,其输出功率不能随负荷按比例变化,大部分只能通过挡板或阀门的开度来调节,而电动机消耗的能量变化不大,从而造成很大的能量损耗。随着厂网分开,竞价上网日趋激烈,如何降低发电成本,提高发电企业竞价上网的竞争能力,加强内部管理,挖潜节能,是发电厂潜心研究的一件大事,2008年公司为进一步落实“以保证安全生产,提高设备健康水平,提高经济效益为目标,重点降低厂用电率”的要求,采用低消耗、低排放、高效率的持续发展理念的经济增长模式,应用变频节能技术来改造传统工艺的技术缺憾。采用高压变频器对高耗能用电电动机电源进行技术改造成为我公司节能降耗、提高效率的一个重要手段。不仅能降低厂用电,降低供电煤耗,增大上网用电量带来直接经济效益,而且能提高机组安全可靠性.减少机组故障。
2008年10月对引送风机进行改造,增设变频调速装置。通过变频使风机处于最佳运行状态,可以达到节能降耗,减少机械的磨损,降低管路压力损耗,并实现电机软启动,减少了电机启动时的冲击电流,能延长电机的使用寿命及对电网和变压器的电流冲击,节电,降低运行成本。能大大提高运行效率,达到节能目的。
变频调速原理
n=60 f(1-s)/p (1)
式中 n———异步电动机的转速;
f———异步电动机的频率;
s———电动机转差率;
p———电动机极对数。
由式(1)可知,转速n与频率f成正比,只要改变频率f即可改变电动机的转速,当频率f在0~50Hz的范围内变化时,电动机转速调节范围非常宽。变频调速就是通过改变电动机电源频率实现速度调节的。
变频器主要采用交—直—交方式,先把工频交流电源通过整流器转换成直流电源,然后再把直流电源转换成频率、电压均可控制的交流电源以供给电动机。变频器的电路一般由整流、中间直流环节、逆变和控制四个部分组成。整流部分为三相桥式不可控整流器,逆变部分为IGBT三相桥式逆变器,且输出为PWM波形,中间直流环节为滤波、直流储能和缓冲无功功率。
二、改造前设备状况
我厂#1、2发电机组装机容量为125MW,#1、2炉是北京巴威锅炉厂生产的450 t/h自然循环汽包锅炉,引送风机两台双侧布置,风机普遍采用高效离心式风机,目前风量调节由人工调节档板来实现,没有考虑到能源节约,全都采用直接启动电机,压力、风量采用挡板调节的工作方式,风机设计的出口压力和风量远高于生产工艺实际需要的压力和风量,风道管路损耗严重。机组负荷低时,双侧风机运行,系统整体效率低。
三、改造方案
本厂#1、2炉引送风机电机共8台,原来全部采用工频运行,对8台风机增设变频调速装置改造,采用一拖一加自动旁路的方式。将原引送风机阀门调节的运行方式改为由变频调速引送风机调节流量的运行方式。当变频器故障或检修,可自动切至工频运行。当引送风机变频运行时在DCS界面上通过手操器调节引送风机频率去调整风机转速,从而达到调节引送风机风量的目的,同时保留原流量阀门调节方式,引送风机变频运行时阀门置于全开位置以减少节流损失。
电气系统改造是在原有6kV断路器和电机之间加变频调速系统和旁路开关柜经高压变频器输出为6kV变频电源,给电机供电。每套高压变频器配备自动隔离旁路系统。
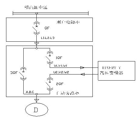
自动隔离旁路开关柜由三个断路器组成,分别是变频器进线断路器1QF、变频器出线断路器2QF、工频断路器3QF,6kV电源经原断路器至自动隔离旁路开关柜的变频器断路器1QF,经变频器后,再经自动隔离旁路开关柜的变频器出线断路器2QF至风机电动机。工频断路器3QF并接在变频器进线断路器1QF、变频器、变频器出线断路器2QF两端。在变频器处于“保护”状态时,将自动断开变频器进线断路器1QF、变频器出线断路器2QF,将自动吸合工频断路器3QF,即实现自动旁路功能。如图所示。变频器出线断路器2QF和工频断路器3QF由彼此的辅助节点实现互锁功能,即:变频器出线断路器2QF、工频断路器3QF不能同时吸合,变频器出线断路器2QF、工频断路器3QF可以同时断开。系统配置示意图如下:
旁路开关柜上安装两个选择开关:(1)远程/本地选择开关,远程时DCS可操作变频器,本地时可在就地操作。(2)旁路手动/自动选择开关,变频器故障时自动旁路系统动作,同时发DI信号给DCS,如果自动旁路失败再发DI信号给DCS,可选择手动旁路操作。
四、变频改造后的风机运行情况
2008年9月2号机组大修和10月1号机临修,利用此次停炉机会,将#1、2炉引送风机8台电机换型改造为合康高压变频调速装置,同时与DCS监控系统连接,将变频的各种技术参数、运行状态、故障及报警等功能全部上传到DCS,并通过DCS进行远方控制启动和停止,同时也能实现变频就地控制功能。
在DCS界面上风机起停有两种方式,一是变频器一键启动和一键停机(变频器按照事先做好的逻辑顺控启动和停止),另一种是运行人员按照电气设备给定的启动顺序点击开关进行操作。通常运行人员采用一键启动和一键停机,既简单快捷又不容易合错开关,大大地方便了运行操作。
在变频与工频之间设有连锁开关,一旦运行中发生变频器故障,不需要运行人员操作,变频器将发送“变频器故障”信号至DCS,变频器自动切换到旁路工频运行,并把旁路状态信号发送给DCS。同时DCS逻辑自动将风门迅速关到65%,此时运行人员参与调节,控制风量风压正常,确保炉膛燃烧稳定。
如变频器发生隐患,变频器发送“变频器报警”信号至DCS,此时变频器继续运行,检修人员可到本地根据变频器报警信号的信息排除隐患。
从2008年10月本厂变频器投入运行至今,变频器运行正常。在机组带80MW负荷情况下,从变频切换为工频,炉膛负压变化不大,燃烧稳定,运行工况可靠。
五、节能效益分析
当采用调节风门档板或阀门的开度大小来控制风机、泵类负载的介质流量时,观察到这些风机、泵类负载长期工作在额定转速,不可避免使其能量有相当部门会损失在档板或阀门上。应用风机、泵类负载的调速节能理论分析依据:当用档板或阀门开度来控制介质流量的大小时管阻档板曲线与功率P(阴影部分为输出功率)变化(如图1)。由曲线1到曲线2其介质流量减少了,而功率却没有减少多少。而通过改变转速n来调节介质流量情况就不同了(如图2)。
调节阀门的H-Q曲线 (图1)
调节转速的H-Q曲线(图2)
调节转速时,H-Q曲线由曲线1到曲线2档板开度100%时管阻曲线不变,功率节省了很多。(其中n1为调节前转速,n2为调节后转速)。
5.1 数据收集
为准确了解变频改造后节能效果,我们收集了改造前后在机组带90—100MW负荷时运行的相关数据,并根据半年来的运行情况,机组负荷集中在90—100MW段,根据该负荷改造前的平均运行参数,计算节能效果。改造前后数据收集如下表:
5.2 节能计算
通过上表我们可以看出,同种工况下,风机变频运行时电流比工频运行时电流小很多,节能效果非常显著。
根据流体力学理论,在理想状态下风机、泵类负载具有风机的风量与转速成正比关系:Q1/Q2=n1/n2 ,风机的压力与转速的平方成正比:H1/H2=( n1/n2)2,功率与转速的三次方成正比:P1/P2=(n1/n2)3的特性,根据这些特性,我们分别计算各台风机的节能效果。
运行时间取320天(7680h),变频器的效率97%,功率因数为0.86,运行电压为6.1kV,电价为每度电0.236元。根据公式P= 进行节能效果计算,如下表:
六、直接经济效益分析:
七、结论
在现场试验的基础上,结合理论分析,我们确定了风机的最佳的运行工况,使风机变频运行在最大节能工况下,为公司带来更大的节能空间和效益。
由于采用变频调速后,风机经常工作在低转速下,因而大大减小了风机叶轮的磨损,减少了风机振动和轴承的磨损。延长了风机的大修周期,节省了检修费用和时间。
同时由于工作时间不用调节风门,避免了原来调节风门时易发生的喘振现象对设备造成的损害。变频调速系统可作为软起动器,从而避免了直接起动时对电机冲击的影响。
八、结束语
高压变频装置由于其节能效果明显,特别是在低负荷时更为显著,采用变频调速后,实现了电机的软起动,延长电机寿命,风机挡板全开,也减少了风道的振动与磨损。良好的节能效果,会愈来愈为电力系统所应用,具有良好的使用价值,对建设节约型社会具有重要的意义。
参考文献:
1.HIVERT系列高压变频器使用说明书 北京合康 2007年4月
2.HIVERT系列高压变频器用户手册 北京合康 2007年4月
异步电动机是电力、化工等生产企业最主要的动力设备。作为高能耗设备,其输出功率不能随负荷按比例变化,大部分只能通过挡板或阀门的开度来调节,而电动机消耗的能量变化不大,从而造成很大的能量损耗。随着厂网分开,竞价上网日趋激烈,如何降低发电成本,提高发电企业竞价上网的竞争能力,加强内部管理,挖潜节能,是发电厂潜心研究的一件大事,2008年公司为进一步落实“以保证安全生产,提高设备健康水平,提高经济效益为目标,重点降低厂用电率”的要求,采用低消耗、低排放、高效率的持续发展理念的经济增长模式,应用变频节能技术来改造传统工艺的技术缺憾。采用高压变频器对高耗能用电电动机电源进行技术改造成为我公司节能降耗、提高效率的一个重要手段。不仅能降低厂用电,降低供电煤耗,增大上网用电量带来直接经济效益,而且能提高机组安全可靠性.减少机组故障。
2008年10月对引送风机进行改造,增设变频调速装置。通过变频使风机处于最佳运行状态,可以达到节能降耗,减少机械的磨损,降低管路压力损耗,并实现电机软启动,减少了电机启动时的冲击电流,能延长电机的使用寿命及对电网和变压器的电流冲击,节电,降低运行成本。能大大提高运行效率,达到节能目的。
变频调速原理
n=60 f(1-s)/p (1)
式中 n———异步电动机的转速;
f———异步电动机的频率;
s———电动机转差率;
p———电动机极对数。
由式(1)可知,转速n与频率f成正比,只要改变频率f即可改变电动机的转速,当频率f在0~50Hz的范围内变化时,电动机转速调节范围非常宽。变频调速就是通过改变电动机电源频率实现速度调节的。
变频器主要采用交—直—交方式,先把工频交流电源通过整流器转换成直流电源,然后再把直流电源转换成频率、电压均可控制的交流电源以供给电动机。变频器的电路一般由整流、中间直流环节、逆变和控制四个部分组成。整流部分为三相桥式不可控整流器,逆变部分为IGBT三相桥式逆变器,且输出为PWM波形,中间直流环节为滤波、直流储能和缓冲无功功率。
二、改造前设备状况
我厂#1、2发电机组装机容量为125MW,#1、2炉是北京巴威锅炉厂生产的450 t/h自然循环汽包锅炉,引送风机两台双侧布置,风机普遍采用高效离心式风机,目前风量调节由人工调节档板来实现,没有考虑到能源节约,全都采用直接启动电机,压力、风量采用挡板调节的工作方式,风机设计的出口压力和风量远高于生产工艺实际需要的压力和风量,风道管路损耗严重。机组负荷低时,双侧风机运行,系统整体效率低。
三、改造方案
本厂#1、2炉引送风机电机共8台,原来全部采用工频运行,对8台风机增设变频调速装置改造,采用一拖一加自动旁路的方式。将原引送风机阀门调节的运行方式改为由变频调速引送风机调节流量的运行方式。当变频器故障或检修,可自动切至工频运行。当引送风机变频运行时在DCS界面上通过手操器调节引送风机频率去调整风机转速,从而达到调节引送风机风量的目的,同时保留原流量阀门调节方式,引送风机变频运行时阀门置于全开位置以减少节流损失。
电气系统改造是在原有6kV断路器和电机之间加变频调速系统和旁路开关柜经高压变频器输出为6kV变频电源,给电机供电。每套高压变频器配备自动隔离旁路系统。
自动隔离旁路开关柜由三个断路器组成,分别是变频器进线断路器1QF、变频器出线断路器2QF、工频断路器3QF,6kV电源经原断路器至自动隔离旁路开关柜的变频器断路器1QF,经变频器后,再经自动隔离旁路开关柜的变频器出线断路器2QF至风机电动机。工频断路器3QF并接在变频器进线断路器1QF、变频器、变频器出线断路器2QF两端。在变频器处于“保护”状态时,将自动断开变频器进线断路器1QF、变频器出线断路器2QF,将自动吸合工频断路器3QF,即实现自动旁路功能。如图所示。变频器出线断路器2QF和工频断路器3QF由彼此的辅助节点实现互锁功能,即:变频器出线断路器2QF、工频断路器3QF不能同时吸合,变频器出线断路器2QF、工频断路器3QF可以同时断开。系统配置示意图如下:
旁路开关柜上安装两个选择开关:(1)远程/本地选择开关,远程时DCS可操作变频器,本地时可在就地操作。(2)旁路手动/自动选择开关,变频器故障时自动旁路系统动作,同时发DI信号给DCS,如果自动旁路失败再发DI信号给DCS,可选择手动旁路操作。
四、变频改造后的风机运行情况
2008年9月2号机组大修和10月1号机临修,利用此次停炉机会,将#1、2炉引送风机8台电机换型改造为合康高压变频调速装置,同时与DCS监控系统连接,将变频的各种技术参数、运行状态、故障及报警等功能全部上传到DCS,并通过DCS进行远方控制启动和停止,同时也能实现变频就地控制功能。
在DCS界面上风机起停有两种方式,一是变频器一键启动和一键停机(变频器按照事先做好的逻辑顺控启动和停止),另一种是运行人员按照电气设备给定的启动顺序点击开关进行操作。通常运行人员采用一键启动和一键停机,既简单快捷又不容易合错开关,大大地方便了运行操作。
在变频与工频之间设有连锁开关,一旦运行中发生变频器故障,不需要运行人员操作,变频器将发送“变频器故障”信号至DCS,变频器自动切换到旁路工频运行,并把旁路状态信号发送给DCS。同时DCS逻辑自动将风门迅速关到65%,此时运行人员参与调节,控制风量风压正常,确保炉膛燃烧稳定。
如变频器发生隐患,变频器发送“变频器报警”信号至DCS,此时变频器继续运行,检修人员可到本地根据变频器报警信号的信息排除隐患。
从2008年10月本厂变频器投入运行至今,变频器运行正常。在机组带80MW负荷情况下,从变频切换为工频,炉膛负压变化不大,燃烧稳定,运行工况可靠。
五、节能效益分析
当采用调节风门档板或阀门的开度大小来控制风机、泵类负载的介质流量时,观察到这些风机、泵类负载长期工作在额定转速,不可避免使其能量有相当部门会损失在档板或阀门上。应用风机、泵类负载的调速节能理论分析依据:当用档板或阀门开度来控制介质流量的大小时管阻档板曲线与功率P(阴影部分为输出功率)变化(如图1)。由曲线1到曲线2其介质流量减少了,而功率却没有减少多少。而通过改变转速n来调节介质流量情况就不同了(如图2)。
调节阀门的H-Q曲线 (图1)
调节转速的H-Q曲线(图2)
调节转速时,H-Q曲线由曲线1到曲线2档板开度100%时管阻曲线不变,功率节省了很多。(其中n1为调节前转速,n2为调节后转速)。
5.1 数据收集
为准确了解变频改造后节能效果,我们收集了改造前后在机组带90—100MW负荷时运行的相关数据,并根据半年来的运行情况,机组负荷集中在90—100MW段,根据该负荷改造前的平均运行参数,计算节能效果。改造前后数据收集如下表:
5.2 节能计算
通过上表我们可以看出,同种工况下,风机变频运行时电流比工频运行时电流小很多,节能效果非常显著。
根据流体力学理论,在理想状态下风机、泵类负载具有风机的风量与转速成正比关系:Q1/Q2=n1/n2 ,风机的压力与转速的平方成正比:H1/H2=( n1/n2)2,功率与转速的三次方成正比:P1/P2=(n1/n2)3的特性,根据这些特性,我们分别计算各台风机的节能效果。
运行时间取320天(7680h),变频器的效率97%,功率因数为0.86,运行电压为6.1kV,电价为每度电0.236元。根据公式P= 进行节能效果计算,如下表:
六、直接经济效益分析:
七、结论
在现场试验的基础上,结合理论分析,我们确定了风机的最佳的运行工况,使风机变频运行在最大节能工况下,为公司带来更大的节能空间和效益。
由于采用变频调速后,风机经常工作在低转速下,因而大大减小了风机叶轮的磨损,减少了风机振动和轴承的磨损。延长了风机的大修周期,节省了检修费用和时间。
同时由于工作时间不用调节风门,避免了原来调节风门时易发生的喘振现象对设备造成的损害。变频调速系统可作为软起动器,从而避免了直接起动时对电机冲击的影响。
八、结束语
高压变频装置由于其节能效果明显,特别是在低负荷时更为显著,采用变频调速后,实现了电机的软起动,延长电机寿命,风机挡板全开,也减少了风道的振动与磨损。良好的节能效果,会愈来愈为电力系统所应用,具有良好的使用价值,对建设节约型社会具有重要的意义。
参考文献:
1.HIVERT系列高压变频器使用说明书 北京合康 2007年4月
2.HIVERT系列高压变频器用户手册 北京合康 2007年4月
[此贴子已经被blanche_叶子于2013/5/11 13:00:18编辑过]













好东西啊,技术文章,多分享,谢楼主