发表于:2020/9/16 19:22:54
#10楼
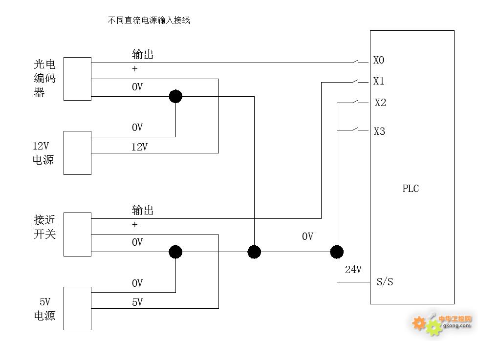
多电源共地,这么用没问题。就是要求多电源的地要等电位。否则会出现地不平的现象。
我是你的朋友







